Nixieklok legt het loodje (Algemeen)
door Hans van Kampen
, Voorhout, 23-07-2012, 15:56 (4893 dagen geleden)
Ik heb de hoogspanning onderbroken met een schakelaartje en het leek te werken, schakelaar off, weg hoogspanning dus buisjes uit, prima.
Schakelaar weer on, hoogspanning weer aanwezig en buisjes keurig weer aan met juiste tijd maar na een dag uigeschakeld weer opnieuw inschakelen helemaal niets meer, ook niet na een tijd de stekker er even uit.
Ik moet nog nameten wat aan de hand maar kennelijk kan dit niet.
Hans
--
Hans van Kampen
Nixieklok legt het loodje schema.
door Hans van Kampen
, Voorhout, 23-07-2012, 17:08 (4893 dagen geleden) @ Hans van Kampen
![[image]](images/uploaded/20120723190633500d84999bb4b.jpg)
--
Hans van Kampen
Nixieklok legt het loodje
door Hans van Kampen
, Voorhout, 23-07-2012, 17:36 (4893 dagen geleden) @ Hans van Kampen
Ik heb alles nagemeten en het blijkt dat er geen 5 volt voedingsspanning aanwezig is waaruit ook de oscillator voor de hoogspanning wordt gevoed.
Een 7805 VR regeltor zal de boosdoener wel zijn dacht ik eerst want meet ook niets op de uitgang.
De F1 van 500 mAT meet niet door dus is die verdacht.
Het is geen gewoon zekeringetje in de bekende vorm maar lijkt wel een weerstandje.
![[image]](images/uploaded/20120723193435500d8b2b64cac.jpg)
Het witte gevalletje.
Wordt vervolgd later want verder deze week geen tijd.
Hans
--
Hans van Kampen
Nixieklok legt het loodje
door Maurice
, Dordrecht, 23-07-2012, 19:55 (4893 dagen geleden) @ Hans van Kampen
Hans,
Klopt zijn zeg maar soldeer zekeringen, zien er uit als een weerstandje maar feitelijk gewoon een zekeringetje.
Is nieuw te bestellen, of soldeer er iets anders in.
Kan zijn dat er door afschakeling HV iets raars komt te oscilleren.
Of is eenvoudig toeval.
Je zou kunnen overwegen een zeer hoog ohmige belasting om te schakelen ipv de lampen of iets van een condensator over de contacten ivm piek bij inschakelen.
Nixieklok legt het loodje
door Hans van Kampen
, Voorhout, 29-07-2012, 09:32 (4887 dagen geleden) @ Maurice
Hallo Maurice,
Ik heb van iemand al enkele zekeringentjes gekregen die op een transistor lijken, ga nog aan de slag.
Zou inderdaad kunnen dat er dan iets oscilleert, ik probeer eerst het zekeringetje en zal verder uitzoeken aangaande je tips, bedankt.
Hans
--
Hans van Kampen
Nixieklok legt het loodje
door Armand
, België, 23-07-2012, 20:38 (4893 dagen geleden) @ Hans van Kampen
Hallo Hans,
Als je het zekeringetje origineel wil houden, google dan maar op "picofuse" en je vindt ze.
Vriendelijke groeten, Armand
Nixieklok legt het loodje
door Hans van Kampen
, Voorhout, 29-07-2012, 09:33 (4887 dagen geleden) @ Armand
Bedankt Armand
Hans
--
Hans van Kampen
Nixieklok legt het loodje
door lee, 24-07-2012, 10:10 (4892 dagen geleden) @ Hans van Kampen
``Wordt vervolgd later want verder deze week geen tijd.``
Dat klopt want je Nixieklok is stuk
Lee
Nixieklok legt het loodje
door Willem.H.N.
, Enschede, 24-07-2012, 10:25 (4892 dagen geleden) @ lee
``Wordt vervolgd later want verder deze week geen tijd.``
Dat klopt want je Nixieklok is stuk
![]()
Lee

--
Lukt het niet?
gebeurt mij ook wel eens.
Nixieklok legt het loodje
door Maarten Bakker
, Haarlem/Delft, 24-07-2012, 10:12 (4892 dagen geleden) @ Hans van Kampen
Waar precies in het schema heb je het schakelaartje voor de HSP tussengezet?
Nixieklok legt het loodje
door Hans van Kampen
, Voorhout, 29-07-2012, 09:40 (4887 dagen geleden) @ Maarten Bakker
Hallo Maarten,
Het schakelaartje zit tussen rood gemerkt de A en de lijn die naar de B's gaat, dat is een gezamelijk printspoor.
Dus de +HT aansluiting komende vanaf de hoogspannings voeding (A gemerkt links onderin het schema) naar de +HT die naar de buizen gaat via de weerstanden en de torren rechts boven in het schema.
![[image]](images/uploaded/20120729113521501503d93d26e.jpg)
Hans
--
Hans van Kampen
Na vervanging van............
door Hans van Kampen
, Voorhout, 29-07-2012, 10:23 (4887 dagen geleden) @ Hans van Kampen
het zekeringetje F1 voor een vergelijkbaar exemplaar en de schakelaar weer te hebben verwijderd en de +HT voedingslijn doorgesoldeerd te hebben blijft de klok dood.
Zekeringetje (eerst heel) blijkt nu ook weer door geslagen, zou het regeltor VR1 kunnen zijn ?
Hans
--
Hans van Kampen
Na vervanging van............
door robot797
, Rijssen, 29-07-2012, 11:16 (4887 dagen geleden) @ Hans van Kampen
Mijn zekeringetje is eek blob soldeer
Hij ging kapot door een 9v trafo
Hij is gek op zijn 6v trafo
Als ik thuis ben post ik wel wat van mijne
Nixieklok legt het loodje
door petrus bitbyter
, Rotterdam, 31-07-2012, 12:44 (4885 dagen geleden) @ Hans van Kampen
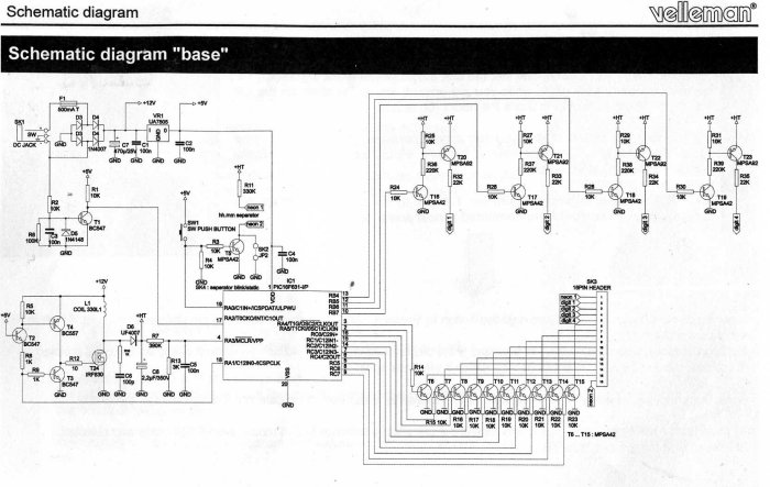
Niets is onmogelijk maar dat de nixies stuk zijn is toch wel hoogst onwaarschijnlijk. Die gaan stuk aan een te hoge spanning, niet aan een lage. Helaas is het schema slecht leesbaar, maar ik vermoed dat je hoogspanningsgenerator het niet leuk vond helemaal zonder belasting te moeten werken. Waarschijnlijk zijn daar één of meer transistors kapot. Overigens zou ik in het vervolg niet de hoogspanning schakelen, maar de generator. Misschien nog beter de voeding van de generator.
(Is er aan een beter schema te komen? Op de website van Velleman is de klok niet meer te vinden.)
petrus bitbyter
Nixieklok legt het loodje
door Armand
, België, 31-07-2012, 13:27 (4885 dagen geleden) @ petrus bitbyter
Petrus,
Voor het schema,klikken op "Geïllustreerde handleiding" pagina 11 en 12.
http://www.velleman.eu/support/downloads/?code=K8099
Vriendelijke groeten, Armand
Nixieklok legt het loodje
door robot797
, Rijssen, 31-07-2012, 15:36 (4885 dagen geleden) @ Armand
als ik jou was zou ik eerst het 5V en de 12V controleren
12V moet er zijn als F1 goed is
als dat er niet is is er iets kapot in de eerste filtering of in de terugkoppeling naar de ic
als er geen 5V is de 7805 vervangen
zijn deze bijde goed ga verder naar stap 2
STAP 2
de irf830 controleren deze maakt het hoogvoltage
deze kapot vervang hem
controleer dan de aanstuur puls
is deze er dan is de aanstuurpuls goed
deze word gemaakt door 2 transistors
bc557
bc547
en dit mord in gang gezet door de transistor ervoor
(ik sloot de pagina dus kan het niet controleren)
zet op de voeding van deze transistor in vervolg de schakelaar
hierdoor zet je het hoogvoltage uit namelijk
geen puls=geen hoogvoltage
groeten peter
Nixieklok legt het loodje
door petrus bitbyter
, Rotterdam, 04-08-2012, 21:06 (4881 dagen geleden) @ Armand
Gevonden, bedankt.
De hoogspanningsgenerator wordt vanuit de micro bestuurd (RA1). De aanwezigheid van de hoogspanning wordt teruggemeld op RA3/MCLRn. Dit is een logische ingang en daar wordt de spanning dus niet gemeten. Ik kan me voorstellen dat een onbelaste hoogspanning te hoog wordt. Dat kan de ingang van de micro beschadigen of, in dit geval, de micro in progammeer-mode brengen. In beide gevallen heb je een probleem met de micro.
Uiteraard dien je eerst na te gaan of de 5V en de 12V in orde zijn. Voor verder onderzoek is een scoop wel zo handig. Je moet namelijk uit zien te vinden of er op RA1 wel pulsen staan. Bij gebrek aan een scoop, kun je ook het wisselspanningsbereik van een universeelmeter gebruiken en die via een condensator (100nF-10uF) op RA1 aansluiten. Je "meet" dan uiteraard niet echt maar kunt allicht wel zien of er al dan niet signaal aanwezig is. Komt er iets uit de micro, dan moet dat aan de gate van de FET terug te vinden zijn. De FET kan natuurlijk ook stuk zijn, maar dat lijkt me minder waarschijnlijk. Dat ding moet 500V kunnen hebben.
petrus bitbyter.
Heren bedankt !!! uitslag volgt t.z.t..
door Hans van Kampen
, Voorhout, 04-08-2012, 18:12 (4881 dagen geleden) @ Hans van Kampen
[ Geen tekst ]
--
Hans van Kampen
Nixieklok doet het weer.
door Hans van Kampen
, Voorhout, 06-08-2012, 14:11 (4879 dagen geleden) @ Hans van Kampen
Wat was nu het geval.
De FET transistor (T 24 in het schema) in TO-220 behuizing maakte met zijn metalen rug sluiting met een van de printbanen ondanks voorzien van groene lak maar daar had meteen al een isolatieplaatje (niet bij geleverd en voor gewaarschuwd) tussen moeten komen te zitten.
Had ik de plat liggende FET iets hoger op de print gesoldeerd was er ook niets aan de hand geweest maar goed, zaak opgelost.
Blijft de vraag of dat ''doorslaan'' het gevolg is geweest van onderbreken van de hoogspanning maar ik laat de klok maar branden en laat hem zoals ie ontworpen is dus bij enkele dagen afwezigheid de stekker er maar uit en verder even opnieuw instellen.
Hans
--
Hans van Kampen